Buenos días,
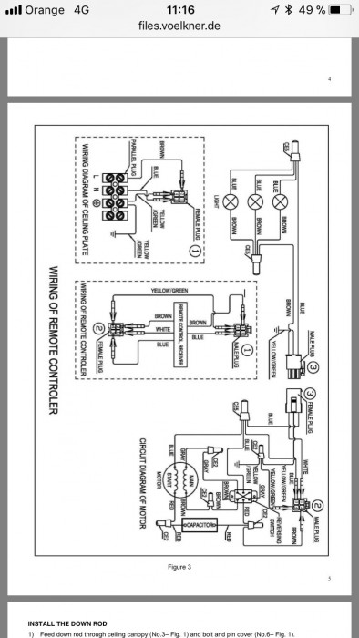
Me he comprado un ventilador de techo con mando a distancia. Lo he instalado fácilmente pero el problema lo tengo con el sistema eléctrico. Del techo salen 3 cables (azul (N), marrón (fase) y verde/amarillo (tierra)) lo he conectado pero cuando cierro la el interruptor corto la corriente al ventilador y para encender la luz del ventilador tengo que hacerlo con el mando a distancia.
Me han comentado que debo pasar otro clase fase pero no se donde conectarlo, os paso el esquema del ventilador a ver si me podéis ayudar.
Muchas gracias y saludos,
Juan





