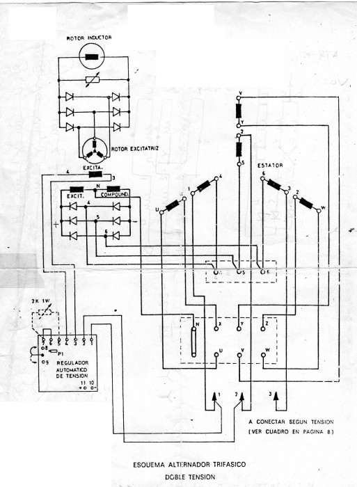
Por otra parte, ya me ayudas con el hecho de decir que la mano del hombre anduvo por ahí,
Tanto "terminales preaislados" (los azules) como "señalizadores unex 1811xx" (los números embutidos) como
los señalizadores adhesivos no son originarios de ese montaje. Cuando tenga tiempo buscaré en mis archivos
a ver si hay algún dato sobre tu alternador, esquemas tengo bastantes, al ser un tema que trabajé cuando
anduve por Cuba. Prometer no prometo nada, ya que me tengo que desplazar para ir a mi casa de campo. Y ya
sabes que en estos casos las mujeres son las que tienen la sartén por el mango...
Un saludo





